万搏官方注册

欢迎光临 [ 万搏官方注册-万搏(中国) ] 官方网站!
CN EN

电力万搏官方注册-万搏(中国)系列

SZ11系列35kv级低损耗有载调压万搏官方注册-万搏(中国)


概述
       本产品符合国家标准GB1094《电力万搏官方注册-万搏(中国)》和CB/T6451《三相油浸式电力万搏官方注册-万搏(中国)技术参数和要求》。本产品有载调压范围为30±4x2.5%kV;35±3x2.5%kV,可在一次侧借助于有载调压开关在调压范围内手动、电动或自动调整电压,以保证输出电压的稳定性。因此,被应用于电压质量要求较高的科研、大楼、宾馆及企事业单位。本产品为换代产品,具有较好的运行经济效益。
 
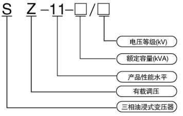
型号及含义

 
技术参数

相关产品/Related Products

Copy right © 2019 万搏官方注册-万搏(中国) 版权所有 网站制作:

备案号: